性能参数
|
量程范围 |
-0.1…0~0.01…100Mpa |
|
压力类型 |
表压、绝压、密封压 |
|
供电电源 |
24V、12V |
|
输出信号 |
4~20mA+HART协议、RS485 |
|
工作温度 |
-20~85℃ |
|
储存温度 |
-40~125℃ |
|
零点温漂 |
±0.5%FS(@-10~70℃) |
|
灵敏度温漂 |
±0.5%FS(@-10~70℃) |
|
过载压力 |
150%FS |
|
机械振动 |
20g(20-5000HZ) |
|
冲击 |
100g(11ms) |
|
综合精度 |
0.1、0.3、0.5级可选 |
|
绝 缘 |
200MΩ/250VDC |
|
响应时间 |
≤1ms(上升到90%FS) |
|
长期稳定性 |
±0.2%FS/年 |
|
材质 |
外壳不锈钢;内部传感器316L |
|
介质兼容 |
与316L不锈钢兼容的各种介质 |
产品概述
SSYB380智能压力变送器是一款高精度、高稳定性的智能化压力测量产品。该产品采用全焊接OEM充油芯体和ADI专用芯片并结合微处理器技术研制而成, 具有现场显示、数据处理、零点,满量程软件调整,设置参数永久保存、4~20mA输出及通讯等功能,体积小、精度高、重量轻、量程覆盖范围宽,适用于各行业需要对流体压力进行精密测量的场所。该产品以两线制方式工作,可以直接替代模拟两线制4~20mADC输出变送器。
适用范围
项目配套;科学实验;泄漏监控、石油化工流程工业;流体压力进行精密测量…
电气连接及接线方式
|
种类 |
J4:航插 |
J5:赫斯曼 |
J6:赫斯曼引线 |
|
尺寸图 单位:mm |
|
|
|
|
接线方式 (HART协议型) |
针1:电源+ 针2:电流输出(HART) |
针1:电源+ 针2:电流输出(HART) |
红线:电源+ 绿线:电流输出(HART) |
|
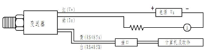
接线方式 (RS485接口型) |
针1:电源+ 针2:电源- 针3:RS485A 针4:RS485B |
针1:电源+ 针2:电源- 针3:RS485A 针4:RS485B |
红线:电源+ 绿线:电源- 黄线:RS485A 白线:RS485B |
注:
⑴RS485接口型变送器用于RS485通讯时电气连接方法:
⑵HART协议型变送器与手操器及组态系统连接方法:
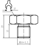
压力连接
|
种类 |
C1:M20×1.5 |
C2:G1/2 |
C3:M14×1.5 |
C4:G1/4 |
|
尺寸图 单位:mm
|
|
|
|
|
订购提示:
⑴ 选型时请注意被侧介质与产品接触部分的兼容性。
⑵ 若对产品外形和性能参数有特殊要求,本公司可提供定制。
